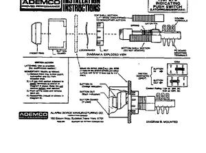
Installation Manual for the Ademco 273, published in 1981. Document No: P8300, Rev: 2/81. Models 273, 9785 and 9785-2. Mounting instructions, wiring diagrams, and system power-up procedures.